当前位置: 首页 >> 设计专题 >> 正文
34种自动控制原理图,不容错过!

 

各类电气控制接线图、电子元件工作原理图,还有可控硅整流电路及负反馈调速装置原理等等,希望对大家的工作有所帮助,一起来了解一下吧。


1      

可控硅调速电路

           

undefined


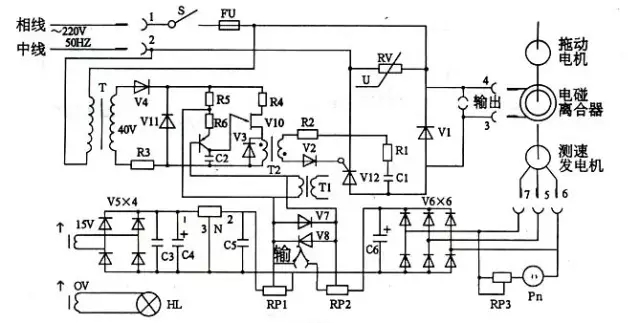
2

电磁调速电机控制图

           

undefined


3

三相四线电度表互感器接线

           

undefined


4

能耗制动

           

undefined


5

顺序起动,逆序停止

           

undefined


6

锅炉水位探测装置

           

undefined


7

电机正反转控制电路

           

undefined

8

电葫芦吊机电路

           

undefined


9

单相漏电开关电路

           

undefined


10

单相电机接线图

           

undefined


11

带点动的正反转起动电路

           

undefined


12

红外防盗报警器

           

undefined


13

双电容单相电机接线图

           

undefined


14

自动循环往复控制线路

           

undefined


15

定子电路串电阻降压启动控制线

           

undefined


16

按启动钮延时运行电路

           

 

17

星形 - 三角形启动控制线路

           

undefined


18

单向反接制动的控制线路

           

undefined


19

具有反接制动电阻的可逆运行反接制动的控制线路

           


20

以时间原则控制的单向能耗制动线路

           


21

以速度原则控制的单向能耗制动控制线路

           

undefined


22

电动机可逆运行的能耗制动控制线路

           

undefined


23

双速电动机改变极对数的原理

           

undefined


24

双速电动机调速控制线路

           

undefined


25

使用变频器的异步电动机可逆调速系统控制线路

           

undefined


26

正确连接电器的触点

           

undefined


27

线圈的连接

           

undefined


28

继电器开关逻辑函数

           

undefined


29

三相半波整流电路图

           

 


30

三相全波整流电路图

           

 


31

三相全波6脉冲整流原理图

           

 


32

六相12脉冲整流原理图

           

undefined


33

负载两端的电压

           

undefined

在一个周期中,每个二极管只有三分这一的时候导通(导通角为120度)。负载两端的电压为线电压。


34

直流调速原理功能图

           

undefined